Hi! Im a bit new to the PDM world so bare with me here if this is a dumb question :)
I have a 2002 Lotus Elise S2 with a PDM15.
I'm trying to trigger the headlight switched on, headlight flash, left turn and right turn signal that comes from this type of indicator stalk.
Coming out of the stalk relay are 4 wires. Fair enough I thought, one for each input then
Problem is that it´s only the headlight flash that accually switches to active high as I hope.
So that one I can trigger the headlight flash for
The others though, they give very little change in voltage. Inputs for from like 2.54v to 2.55v or something like that ...
So how should I setup or wire this kind of relay?
I think it´s a 30,56,56a,56b relay if not mistaken ...
Is it so that the relay only has one output (headlight flash in this case) that can be used as input? The others are just switches...? Any help would be great, or tips on where I can read up on how these work

hi paul,
so the wiring I´ve got that now works with the PDM input/output is this 12v goes to pin 49a 12v goes to pin 30 12v goes to pin 56 With this setup, when I flip the indicator down/up it gives out 12v on 49aL (left) and 49aR(right). For the main beam, the output 12v is from pin 56a. This pin is outputting 12v on both moving the indicator in and out (flash vs constant) Hope this helps. I´m not saying it´s the best way to wire this indicator, but it is one way ;) The hazard light indication is then separated from this, coming from a keypad in my case.
this is interesting as ill be using a vauxhall column from cross B this is the same switches as the lotus. following with interest. I have worked out the wiring as to what switches what for indicators and lights. the wiper stalk is a challenge now!
Hi, The picture is not from my car, but I have not tested outside the car yet. I thought this would be easy :) I wont have a hazard flasher at all is my idea, or any other relays or instrument controller. A keypad over can-bus will trigger the hazard with logic inside the pdm to do the flashing I´ll do some testing tomorrow and report back
Do you your test inside or outside the car? Your pictures shows "oldschool" stuff :-)
The direction relais (hazard flasher in your picture) needs a load aka a bulp or two for work. This kind of relais don't do anything if there is no lamp.
The switch should be a simple one. if you have the stalk on your workbench do a power connection to the 49 Pin. And you should find this power on the 49L or 49R pin if you changed to signal the direction.
You can do this test with a simple connection tester (the peep function on a multimeter).
If this function not on the stalk, then it is broken.
I think the best way is to use it without a PDM. The wiring is very simple and it is easy to find an error. If you want to use a PDM, because of the PDM, then you must do the hole work from the scetch. Forgott the Instrument controller and do you your. Use some switches (maybe the stalk) to give signals to the PDM and switch the lamps on a configured way.
To quote you TManiac "I don't know how the Elise does the power switching. Normaly this is done by relais. Maybe this is in the magic "instrument controller". But there is an other possibility: it takes only the signal for the symbols and the control is done somewhere other (a center box with relais and fuses?)
But if you want to use a PDM for this work, you must rewire. The stalk is only for input signals to the PDM." The magic instrument controller is as I understand it just a black box with relays, so that is doing the switching on and off. But what I then understand is why the wires from the indicator stalk doesnt give out a positive 12v signal or 0v signal when switched on. I mean how does the instrument controller know how to turn on the indicator relay if there is no signal. I´m missing something to understand here :) Let´s say that wire for the left indicator is wired to pin 86 on a standard relay in the instrument controller. Then that wire must switch to 12v for the relay to trigger ... so that´s why I thought I could just bring that wire into the pdm and trigger the output from that. I will do some more testing in the car tomorrow evening, can take some more pictures and report back my findings. Maybe I have missed something really stupid ...
Hi guys, thanks for the help! :) Here is another picture I found, here there is 5 wires coming out and the purple one is the 12v feed..
I guess I will need to do some figuring out here :) Interesting
Hi Otto,
We would need a schematic of the stalk and how it is wired internally. If one is not available then you may need to reverse engineer the stalk yourself to figure out how it works. I am not familiar with this type of indicator stalk to i am no help as far as that goes. If you map the pins on a table, and then observe what changes when each function is selected, then i might be able to help you figure out what PDM logic you need to set it up.
Hm, the new link has more then 4 wires too 🙄
I don't know how the Elise does the power switching. Normaly this is done by relais. Maybe this is in the magic "instrument controller". But there is an other possibility: it takes only the signal for the symbols and the control is done somewhere other (a center box with relais and fuses?)
But if you want to use a PDM for this work, you must rewire. The stalk is only for input signals to the PDM. And the PDM switches the lights. The functions must be programmed in the configuration.
This is the case you have any option you want. But you must make a plan for your self.
Hi TManiac, thanks for the reply I didnt find another image of the indicator stalk at the moment but now I see this https://www.eliseparts.com/shop/interior-trim/interior-trim/indicator-stalk-dip-and-flash-a100m6048f/ My car doesnt have cruise controll so therefor missing. The functionallity you describe is correct in terms of how it operates with the latching and momentary functions. BUT shouldnt the wires going out of the stalk then switch on to 12v when the stalk is being changed..? As of now I only get that from the cable with the beam flash
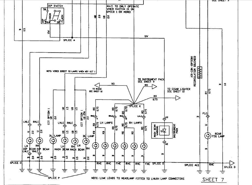
Oem these wires goes into an "instrument controller" that does magic with relays. I´ll see if I can post some images of the wiring diagram
The stalk you linked has 6 connections on the main hub and (maybe) 2 connections on the wire for Cruise Control.
So where do you count 4 wires?
I haven't this one, but from the logic level it should work in the following:
The main hub has a double momentary switch for indicators. This one has on connection for input and two outputs. It is one output activ when the switch is up or down. In the middle position both are disconnected.
The main hub as a latching switch beetwen low and high beam. Normally if you push the level in direktion panel/engine/car front it will be activated and deactivates the low beam. Maybe if you pull the level it will be the same function but without latching.
So there is a connection for input and two for output.
The "Cruise Control" functions comes on top.
The switches can handle 12V or 5V. The Hardwire PDM can handle 12V on inputs. Voltages creater than 6V are all the same. So there are more than one possibility to use your stalk.